当今的地下工程领域,密闭防水保护成了不可忽视的要素。本文将详细介绍人防密闭套管,特别是遵循国家标准图集04FS02所生产的产品在工程中的应用及其重要性。
一些特定的地下工程中,管路需穿墙而过,并对穿过点有严格的防水要求。还有些构筑物在设计时需考虑管路穿墙的同时限定管路不能因为温度变化或外力而产生伸缩、位移乃至在外力作用下发生振动。为了满足这些要求,人防密闭套管被设计生产出来,它不仅可以有效解决止水防漏的问题,也能够减少由于振动引起的影响。当管路通过人防密闭套管时,管子的外径和人防密闭套管中间需用填料进行密封。

人防密闭套管图集04fs02
给排水系统的安装过程中,务*确保人防密闭套管安装正确,并且与墙面、梁、柱的完成面相平。下面是关于该产品的安装图集指南:
02s404防水套管是一种柔性防水套管,其使用说明十分详细。在迎水面遇到腐蚀性介质时,建议使用某种封堵材料来封堵缝隙,当02s404防水套管通过的墙壁不是混凝土材质时,需要将该区域墙壁改为混凝土,并确保其浇注范围至少比翼环直径外围扩大200毫米,还需要将人防密闭套管一次性浇固于墙内,以此来保障防水性能。
混凝土墙中安装02s404防水套管时,墙厚这一参数也至关重要。墙体的厚度需不低于300毫米。如果墙厚小于此数值,则需要将墙壁加厚,不管是单边还是双边加厚,加厚部分的直径至少要比翼环直径大200毫米。如果墙厚超过300毫米,则需要根据实际情况重新计算02s404防水套管的重量。
02s404防水套管安装时选用的柔性填料材料也尤为重要,包括沥青麻丝、聚苯乙烯板、聚氯乙烯泡沫塑料板等。针对不同环境的密封要求,可以选择使用聚硫密封膏或聚胺脂密封膏等密封膏。这也是图集04FS02对相关产品及其应用提出的详细规范。

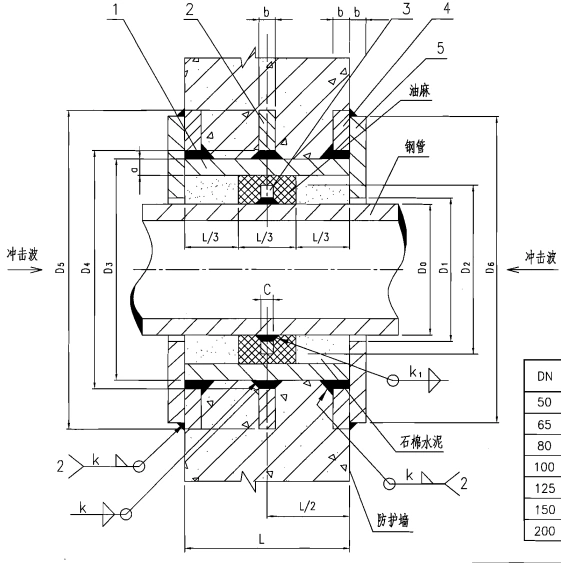
两侧防护刚性密闭套管安装图
人防密闭套管和02s404防水套管在地下工程的防水成效中扮演着关键角色。它们不仅保证了工程质量的可靠性,还保障了建筑安全和功能的稳定运行。位于地下的人防工程,特别是需要考虑水、高温、腐蚀性化学品等的场合,就更突显出这些产品设计的巧思和*要性。
我们鼓励您分享和收藏本文,并点击下方链接了解更多相关信息,了解奥凡环保科技的产品和服务,以便将来的需求中选择适合您的解决方案。我们奥凡环保科技始终将为您提供**产品和服务,助力您的工程安全顺利完成。
【相关文章推荐:防水套管的口径应该怎么选择】
【相关文章推荐:防水套管生锈后怎么进行处理】
【相关文章推荐:国标柔性防水套管的价格要比市场标价格高一倍】


豫公网安备 41018102000158号
在线客服